
Газовий котел EUROTERM парапетний — Колві TSY "Люкс" 16 кВт (один контур)
Колві Eurotherm КТ 16 TSY А люкс — одноконтурний парапетний газовий котел зі сталевим теплообмінником, призначений для нагрівання води в системах водяного опалення з природною або штучною циркуляцією теплоносія з робочим тиском води до 0,2 МПа (2 бари) і максимальною температурою води на виході з котла до 90 °C. Котел має закриту (герметичну) камеру згоряння, тобто здійснює забір повітря зовні будівлі та вихід продуктів згоряння за межі будівлі за власними горизонтальними каналами через отвір у зовнішній стіні будівлі та вітрозахисний пристрій, тому не вимагає вертикального димоходу. Котел дає змогу приєднувати систему опалення як із правого, так і з лівого боку завдяки двом парам «входу/виходу» теплоносільника системи опалення, що полегшує монтаж і обслуговування системи опалення. Сталевий теплообмінник виготовлений із суцільнокатаних котлових товстостінних труб із вбудованими турбулізаторами, виготовленими з неіржавкої сталі, що збільшує термін експлуатації апарата та довготривале підтримання його експлуатаційних характеристик. Завдяки оригінальній конструкції теплообмінника й оптимальній організації подавання повітря для горіння, робота котла безшумна.Конструкція котла забезпечує: запобігання потраплянню продуктів згоряння в приміщення; стійку роботу апарата у разі значень швидкості вітру зовні будівлі до 16 м/с; автоматичне підтримання заданої температури теплоносія; блокування подавання газу у разі короткочасного припинення подавання газу або під час гасіння основного або пілотного пальника; нагрівання приміщення, у якому встановлений апарат без застосування радіатора.
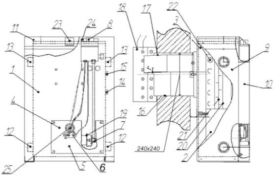
Схема котла

1 — теплообмінник жаротрубний; 2 - топка; 3 — збірник продуктів згоряння; 4 — газогарячий пристрій; 5 - фронтальний лист; 6 — вузол запальника; 7 - колектор; 8 - газова автоматика; 9 - стінка бічна; 10 - стінка передня; 11 - стінка верхня; 12 — патрубок зворотного трубопроводу системи опалення; 13 — патрубок для підведення трубопроводу системи опалення; 14 — патрубок входу холодної води ГВС (для двоконтурних котлів); 15 — патрубок виходу гарячої води ГВС (для двоконтурних котлів); 16 — повітрозабірний короб; 17 — короб видалення продуктів згоряння; 18 — кожух вітрозахисний; 19 - пальник; 20-цілокатні котлові труби; 21 — турбулізатори з неіржавкої сталі; 22 — теплообмінник ГВС (для двоконтурних котлів); 23 - термометр; 24 - п'єзорозиг; 25 — оглядове вікно.
Способи доставки:
-Самозахист
-Доставка кур'єром
-Доставка поштою
-Транспортна компанія
НОВА ПОЧТА
-УкрПочта
| Основні | |
|---|---|
| Виробник | Колві |
| Країна виробник | Україна |
| Потужність номінальна | 10 кВт |
| Теплоносій | Вода |
| Вид пального | Газоподібний |
| Витратуа газового палива | 1.14 куб.м/год |
| Коефіцієнт корисної дії | 92 % |
| Призначення котла | Одноконтурний |
| Спосіб установки | Парапетний |
| Колір | Білий |
| Вага | 55.5 кг |
| Гарантійний термін | 46 міс |
| Стан | Новий |
| Опалення | |
| Максимальний робочий тиск системи опалення | 2 бар |
| Мінімальна температура в режимі опалення | 40 град. |
| Максимальна температура в режимі опалення | 90 град. |
| Габаритні і приєднувальні розміри | |
| Висота | 734 мм |
| Ширина | 659 мм |
| Глибина | 425 мм |
- Ціна: 21 806,30 ₴
- Під замовлення
- Код: 70035
Відправка з 03 квітня 202622 954 ₴
21 806,30 ₴
- Понеділок09:0020:00
- Вівторок09:0020:00
- Середа09:0020:00
- Четвер09:0020:00
- Пʼятниця09:0020:00
- Субота10:0018:00
- Неділя10:0018:00


